
产品名称:浮标式气动测量仪
所属分类:浮标式气动量仪
| 产品名称:浮标式气动量仪 |
| 产品简介: |
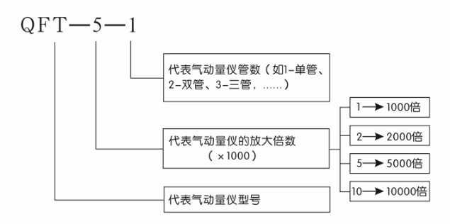
浮标式气动量仪是利用空气流动特性原理进行几何量的精密测量。若配以气动测量头或测量装置,可以用于对:内径、外径、槽宽、厚度、中心距、圆度、圆柱度、锥度、直线度、平面度、直线度、平行度、垂直度、同轴度、对称度、密封性等参数的精密测量,通过应用设计,还可以将上述测量项目进行有机结合,实现对工件的多参数综合测量。 “浮标量仪”至今仍然畅销世界各国,因为它在下列四个方面表现出良好而又广泛的效果: ①有高精度要求的内径、外径等; ②大批量生产的零件; ③在质量管理中被特别重视的零件; ④同时对多个尺寸,进行多参数同时的测量。我公司生产气动产品的人员已有多年的经验,产品技术性能够满足:日本国家《JIS·B7535工业标准》;产品质量达到中国《JJG356-2004气动量仪》检验标准,使得〝郑州华峰仪器的气动量仪〞产品跃进世界先进行列。 性能指标: ![]() 产品特点: 1、可测量工件的各种几何参数、形状和位置误差,特别对某些机械量具和量仪难以实现的测量,例如深孔内径,小孔内径、窄槽宽度等,用气动量仪比较容易实现。 2、量仪的放大倍数越高,人为误差较少,工作时无机械摩擦,没有回程误差。 3、操作方便、读数直观、能够进行连续测量。特别是多管拼合式气动量仪,能够同时测量多个参数,测量效率高。 4、实现测量头与被测表面不直接接触,减少测量力对测量结果的影响,避免划伤被测件表面,对薄壁易变性零件的测量尤为适用,由于非接触测量,测量头可以减少磨损,延长使用寿命。 5、气动量仪本体与测量头之间采用软管连接,可实现远距离测量。 6、结构简单,工作可靠,调整、使用和维修都十分方便。使用条件: 1、清洁干净且干燥空气源 2、空气源工作压力0.3—0.7Mpa我公司生产制造的高精度空气过滤装置QGL-3完全满足浮标式气动量仪的使用要求。 |
PHONE
电话:18962393596 联系人:袁经理
ADDRESS
地址:苏州工业园区新发路1号
邮箱:huafengliangyi@126.com
请认真填写需求信息,我们会在24小时内与您取得联系